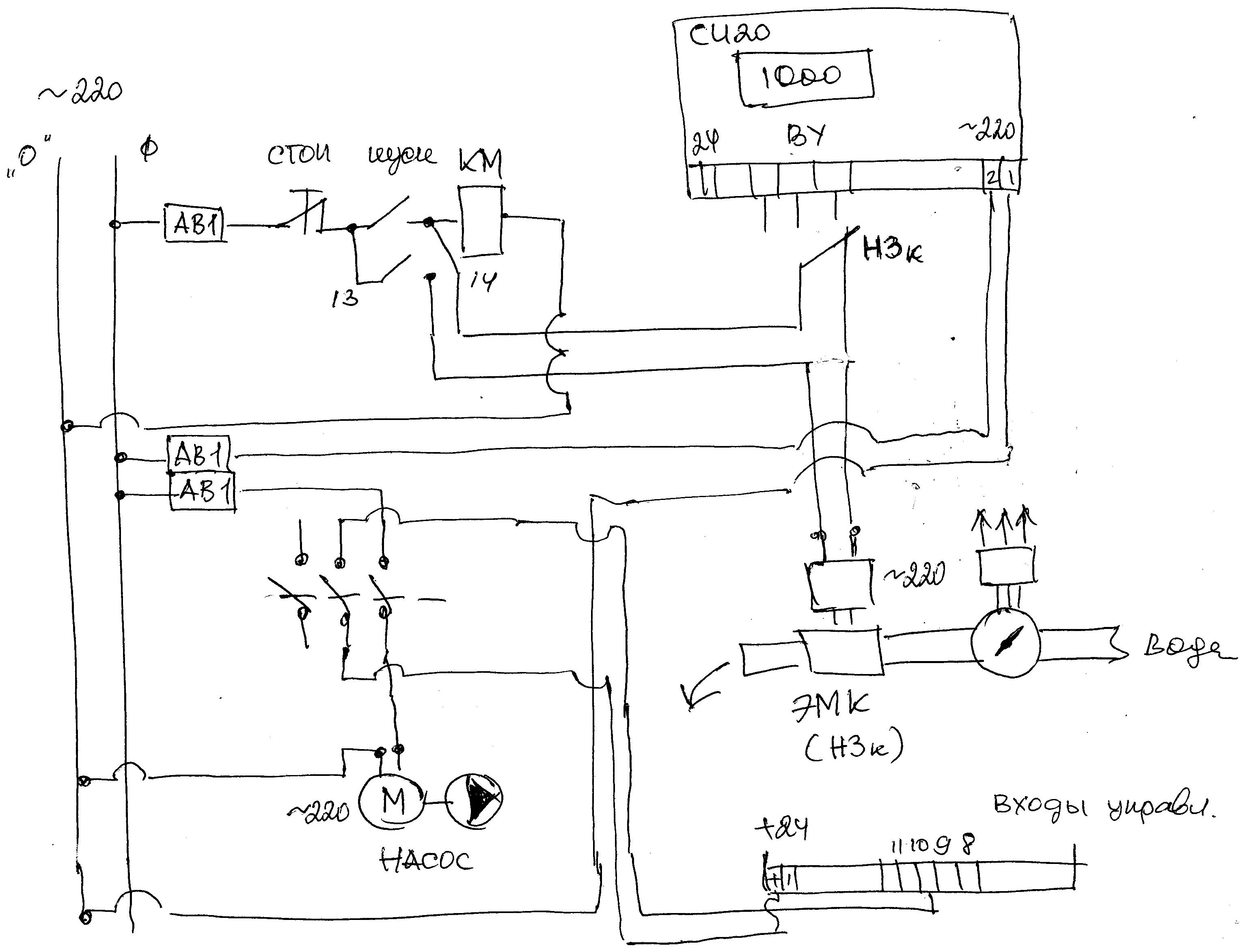
Прошу подсказать, нужно создать рабочий узел с использованием счетчика СИ20 и центробежного насоса подачи воды. Счетчик подключен к датчику потока, отсечка воды происходит электромагнитным клапаном. Двигатель на насосе однофазный. Суть вопроса - как я понял из инструкции пуск насоса нельзя осуществлять с панели СИ20, необходимо внешнее управление через выключатель или контактор. Согласно инструкции у СИ 20 имеется выход на клемнике под номером 10 "ПУСК/СТОП" и "общий вход".Как мне подключить насос чтобы пуск осуществлялся кнопкой, а выключался по сигналу от СИ20 по достижению заданной нормы? Обращение в техподдержку ОВЕН не увенчалось успехом - не берут трубку, поэтому прошу совета на форуме. Всем заранее благодарен.




Ответить с цитированием